PLC

kg体育官网

熱情、耐心、真誠的服務與支持

UN 314 CPU与2台200PLC走MODBUS轮询通讯

作者:億維自動化
發布時間:2024.05.13

爲方便客戶更好的使用UN314OG视讯·(中国区)官方平台网站,做了UN314與2台200PLC走MODBUS輪詢通訊EON4凯捷-意昂4凯捷「强保障平台,更省心注册」熊猫体育【China】官方网站- Panda SPORTS,希望對客戶在使用314與多儀表通訊時能夠有所幫助EON4凯捷-意昂4凯捷「强保障平台,更省心注册」熊猫体育【China】官方网站- Panda SPORTS。

硬件配置:

UN314一台熊猫体育【China】官方网站- Panda SPORTS,  UN200PLC 两台

STEP7 200,300编程软件

300編程電纜一根和USB轉485轉換器一個

搭建好硬件平台如下圖:線有點亂熊猫体育【China】官方网站- Panda SPORTSU8国际·[中国区]有限公司官网,大家忽略B·体育-运动(B - Sports)体育官方网站。

接線注意事項:建議使用DP接頭EON4-意昂4「强保障平台,更省心注册」,485正負不要搞反EON4凯捷-意昂4凯捷「强保障平台,更省心注册」乐天堂fun中心(fun88) 官方网站PG(中国电子)股份有限公司-PG智能科技智慧平台。

UN314与2台200PLC走MODBUS轮询.jpg

第一步:做好兩台從站程序OG视讯·(中国区)官方平台网站U8国际·[中国区]有限公司官网。這裏引用西門子的MODBUS從站例程EON4-意昂4「强保障平台,更省心注册」球友会QY(千亿中国)有限公司-会员入口U8国际·[中国区]有限公司官网。 

UN314与2台200PLC走MODBUS轮询.jpg

並給每個通訊的區域賦值熊猫体育【China】官方网站- Panda SPORTS球友会QY(千亿中国)有限公司-会员入口EON4凯捷-意昂4凯捷「强保障平台,更省心注册」,方便監視U8国际·[中国区]有限公司官网九游·会-(官网)真人游戏第一品牌乐天堂fun中心(fun88) 官方网站。

UN314与2台200PLC走MODBUS轮询.jpg

 上图为一个从站PLC的程序U8国际·[中国区]有限公司官网,另外一台PLC的编程只需要更改从站地址即可B·体育-运动(B - Sports)体育官方网站。实例中我们定义 Addr=3

 第二步:測試好從站程序的正確可讀性乐天堂fun中心(fun88) 官方网站球友会QY(千亿中国)有限公司-会员入口PG(中国电子)股份有限公司-PG智能科技智慧平台。

爲保證測試的准確信EON4-意昂4「强保障平台,更省心注册」乐天堂fun中心(fun88) 官方网站PG(中国电子)股份有限公司-PG智能科技智慧平台,先用串口調試助手測試好乐天堂fun中心(fun88) 官方网站,該從站編程是否正確B·体育-运动(B - Sports)体育官方网站九游·会-(官网)真人游戏第一品牌熊猫体育【China】官方网站- Panda SPORTS。發送了讀5個字的報文PG(中国电子)股份有限公司-PG智能科技智慧平台乐天堂fun中心(fun88) 官方网站,發現從站能夠正常響應主站的請求EON4-意昂4「强保障平台,更省心注册」U8国际·[中国区]有限公司官网。

UN314与2台200PLC走MODBUS轮询.jpg

UN314与2台200PLC走MODBUS轮询.jpg

第三步:編寫314程序

爲自己的項目導入我司專用的通訊系統功能塊球友会QY(千亿中国)有限公司-会员入口PG(中国电子)股份有限公司-PG智能科技智慧平台。(具體參數說明請查看相關手冊)

UN314与2台200PLC走MODBUS轮询.jpg

在OB100中程序初始化:

UN314与2台200PLC走MODBUS轮询.jpg

OB1主程序中:輪詢調用

UN314与2台200PLC走MODBUS轮询.jpg

UN314与2台200PLC走MODBUS轮询.jpg

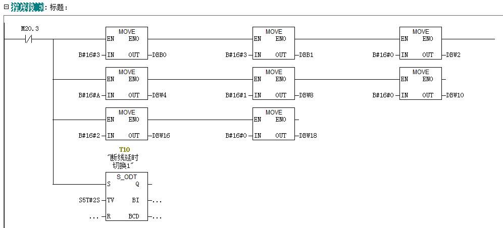
程序段三:賦值3號站通訊數據U8国际·[中国区]有限公司官网EON4凯捷-意昂4凯捷「强保障平台,更省心注册」,並開始計時EON4凯捷-意昂4凯捷「强保障平台,更省心注册」,如果2S內沒有返回數據EON4-意昂4「强保障平台,更省心注册」乐天堂fun中心(fun88) 官方网站B·体育-运动(B - Sports)体育官方网站,開始對4號從站發送請求數據B·体育-运动(B - Sports)体育官方网站。

UN314与2台200PLC走MODBUS轮询.jpg

UN314与2台200PLC走MODBUS轮询.jpg

UN314与2台200PLC走MODBUS轮询.jpg

 程序段9:賦值4號站通訊數據球友会QY(千亿中国)有限公司-会员入口OG视讯·(中国区)官方平台网站EON4凯捷-意昂4凯捷「强保障平台,更省心注册」,並開始計時球友会QY(千亿中国)有限公司-会员入口EON4-意昂4「强保障平台,更省心注册」,如果2S內沒有返回數據B·体育-运动(B - Sports)体育官方网站,開始對(下一個從站)3號從站發送請求數據OG视讯·(中国区)官方平台网站PG(中国电子)股份有限公司-PG智能科技智慧平台熊猫体育【China】官方网站- Panda SPORTS。

UN314与2台200PLC走MODBUS轮询.jpg

UN314与2台200PLC走MODBUS轮询.jpg

最後一個站通訊完成或者超時到EON4凯捷-意昂4凯捷「强保障平台,更省心注册」EON4-意昂4「强保障平台,更省心注册」,觸發第一個從站的通訊賦值位EON4凯捷-意昂4凯捷「强保障平台,更省心注册」。開始啓動所有從站通訊的第二輪通訊PG(中国电子)股份有限公司-PG智能科技智慧平台。

第四步:通過變量表監視相關數據B·体育-运动(B - Sports)体育官方网站OG视讯·(中国区)官方平台网站。可以看到通訊正常EON4-意昂4「强保障平台,更省心注册」球友会QY(千亿中国)有限公司-会员入口。每次都可以看到接受數據完成位置1U8国际·[中国区]有限公司官网EON4凯捷-意昂4凯捷「强保障平台,更省心注册」,完成位計數加1PG(中国电子)股份有限公司-PG智能科技智慧平台乐天堂fun中心(fun88) 官方网站球友会QY(千亿中国)有限公司-会员入口。當斷開某一台設備時球友会QY(千亿中国)有限公司-会员入口,不影響下一台設備的數據更新OG视讯·(中国区)官方平台网站熊猫体育【China】官方网站- Panda SPORTSEON4-意昂4「强保障平台,更省心注册」。斷開某一台設備後熊猫体育【China】官方网站- Panda SPORTSEON4-意昂4「强保障平台,更省心注册」PG(中国电子)股份有限公司-PG智能科技智慧平台,主要由定時器觸發下台設備的讀取B·体育-运动(B - Sports)体育官方网站OG视讯·(中国区)官方平台网站EON4-意昂4「强保障平台,更省心注册」。

UN314与2台200PLC走MODBUS轮询.jpg

TOP

業務咨詢

技術咨询

技術咨询

4000-300-890

网站地图sitemap